新闻动态
前言
PD 3.1标准是由USB 协会(USB-IF)所制定的具备广泛通用性的快速充电标准(USB Power Delivery),为满足手机、笔记本、电动自行车等产品提供高速快充,新发布的快充设备开始不断接入PD3.1标准,相关产品也开始进行PD3.1认证,该标准能够为未来更多大功率设备提供高速充电服务。
近日,USB-IF协会官方颁布了一张PD3.1合规性监测认证,是来自MERCHIP水芯电子旗下芯片M12269,并入选 www.usb.org 集成商产品列表清单。至此,MERCHIP水芯电子M12269成为业界第一颗获得PD3.1双向认证的电源SOC芯片。
M12269的USB-IF认证图
可以查询该芯片的认证TID号为8833。
M12269作为MERCHIP水芯电子快充充放电平台中的一款明星芯片,是面向多串电芯大功率移动电源和储能应用的专用SOC。

M12269芯片示意图
M12269集成了同步升降压电压变换器、驱动模块、电池充放电管理模块、显示模块、电量计算模块,提供单C口最大140W输入/输出功率,支持PD3.1、QC3.0、AFC、FCP、SCP、BC1.2DCP等主流快充协议,并提供输入/输出的过压/欠压、电池过压/欠压、NTC高低温、放电过流、短路保护等完备的保护功能。配合极简的外围电路,即可组成140W多口移动电源。

M12269电路板demo图
板端电路设计简单,外围器件极少,该方案可有效降低产品的设计成本和BOM成本,可设计与应用于更多充电产品。
M12269的四大特点:
1. 高效充放电管理,自动匹配最优充电模式:高效Buck-Boost转换器(开关频率:最大1MHz); 最大输入/输出功率140W,最高充放电效率98%;支持3~8电芯串数以及宽的串电芯规格(4.2V/4.25V/4.3V/4.4V/4.45V);支持充电电流自适应和放电电压:3.3-28V,最大充电和放电电流均为5A;放电电压精度10mV,充电电流精度5mA;支持ABCL口的各种组合,支持双路C口以及支持线损补偿功能。
2. 支持多种快充协议:PD3.1/AVS、PD3.0/PPS、PD2.0;QC3.0、QC2.0;AFC、FCP、SCP;APPLE2.4A(5V/2.4A-12W;BC1.2DCP。
3. 高度集成的特性:内置环路补偿电路、16-bit高精度ADC、双路USBType-C接口、集成LED电量显示和快充指示。
4. 更加安全的保护机制:拥有48V管脚耐压,支持软启动功能;过压/欠压、过充/过放、高低温、过流、短路保护。
M12269的六大亮点:
亮点1
M12269是一颗CCA三口双向快充140W PD3.1升降压的SOC芯片。三口都支持快充。芯片两个C口都兼容PD3.0/PPS,并扩展支持PD3.1协议的28V/5A固定PDO和15~28V@5A的AVS功率输出。这也是目前行业唯一支持CCA三口双向快充140W PD3.1升降压的SOC芯片,集成度和体积优势无与伦比。
亮点2
M12269刷新了多路快充SOC芯片的最高集成度。除了微处理器、电压变换器、快充协议控制器、高精度16-bitADC、安全保护模块、NTC温度检测、快充协议解析等常规单元,M12269还集成了环路补偿、双路USB Type-C接口和PD3.1协议以及显示接口。
亮点3
M12269刷新了电压精度的记录,达到10mV精度。得益于内置的高精度、高线性度的模-数转换功能,M12269支持最小10mV的电压采样和10mV精度的电压输出,并保持满量程的高线性度,而不是大部分公司的分段线性。
亮点4
M12269集成了双路USB Type-C接口、PDPHY以及协议层解析功能,支持设备插拔自动检测和设备类型的识别,兼容PD、QC、SCP、FCP、AFC、APPLE 2.4A、BC1.2DCP等主流的快充协议。根据接入设备的功率请求,自动匹配最优的电压和电流输出。
亮点5
M12269支持IIC接口,提供SDK工具包和开发环境,支持客户二次开发。从此多口双向快充的设计将变得易如反掌。在大功率充电宝、储能面板可以实现最短3周完成储能面板软硬件设计验证,而友商方案大多需要6个月。
亮点6
该快充多口充开发平台可以适用于所有客户对于多口双向快充的个性化需求,工厂备料型号少,库存少。同时也节省了80%研发时间和人力投入,可以实现快速量产出货。

水芯M12269规格书示意图

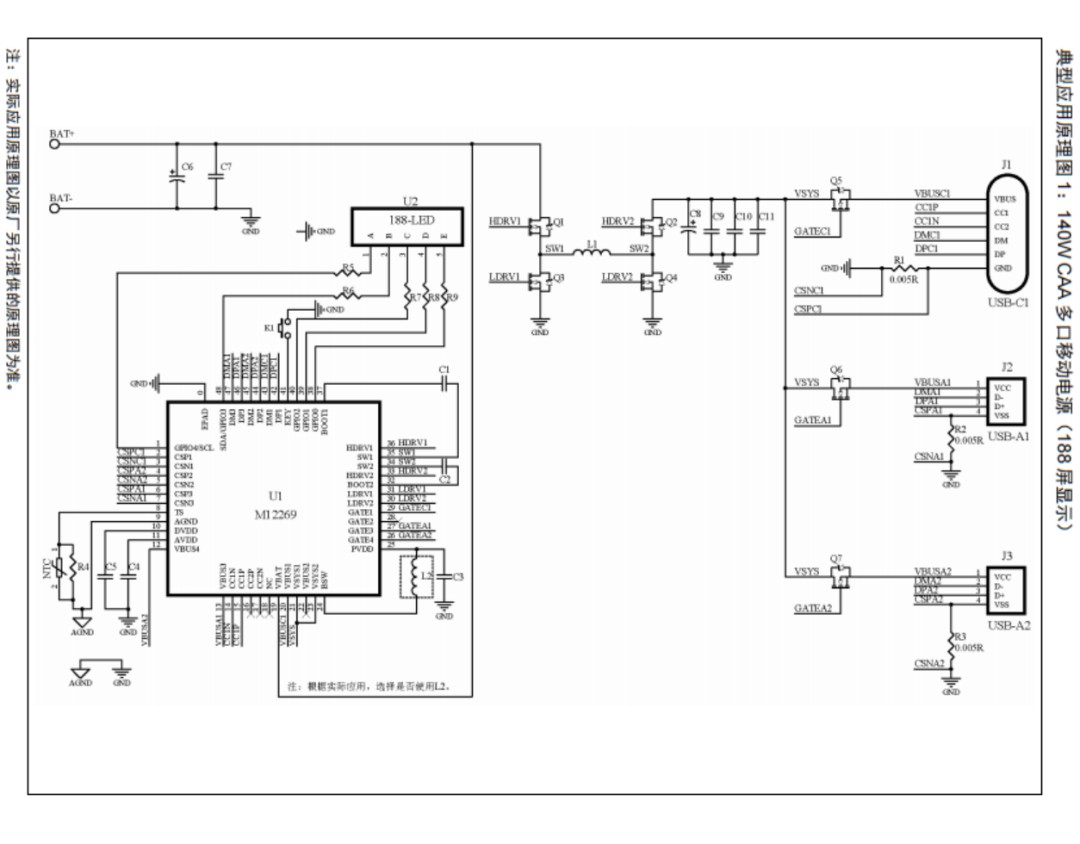
M12269典型应用原理图1:140W CAA 多口移动电源(188屏显示)

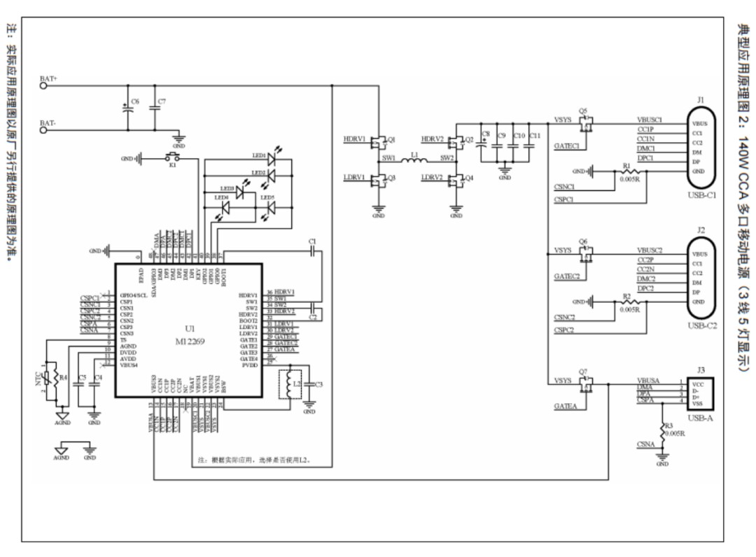
M12269典型应用原理图2:140W CCA 多口移动电源(LED灯显示)

效率曲线示意图
在效率方面M12269也有不俗的表现。从全系统效率测试图上来看,M12269最高可达98%,处于行业领先水准。
下面我们就一起来看下MERCHIP水芯电子的M12269在实际应用中的情况。

M12269 DEMO 板以140W(28V/5A)功率给苹果笔记本充电,可以看到实际功率达到了134.079W(27.78407V/4.825753A),转换效率非常高。

M12269 DEMO 板以 18W(9V/2A) 功率给苹果手机充电,可以看到实际功率达到满血的18W快充性能。

水芯为客户提供了极其方便、功能强大的大功率移动电源和储能面板开发平台,可以快速完成产品设计。利用水芯双向快充开发平台可以快速设计出各种多口大功率产品,提高10倍以上的产品研发效率。 目前,该芯片已获得多家例如倍思,罗马仕等消费电子龙头客户量产。产品特别适用于大功率移动电源,储能应用等。

MERCHIP水芯电子的芯片家族如上图所示。除了M12269这款明星产品外,MERCHIP水芯电子还推出了从22.5W-140W的完整快充充放电平台。该系列芯片中的M12239等芯片可以支持两路独立快充,实现笔记本和手机同时快充。也可以多颗芯片并联轻松实现多口快充充放电的复杂系统设计。
MERCHIP水芯电子凭借可重构数字电源芯片技术努力为快充行业客户提供最新最快捷的快充芯片和方案个性化定制服务,最好的满足全球消费者的个性化需求。
作为国内唯一、业界领先的可重构电源芯片公司,MERCHIP水芯将联合全球各个领域的优质客户,在消费电子、物联网、家电、医疗、工业、电力、通信、服务器、光伏、储能、汽车等诸多领域实现底层技术创新,逐步建成全球的先进技术创新中心。公司汇聚了多名来自 ADI、Renesas、OnSemi 等全球著名芯片公司的技术专家和管理、销售人才。水芯的目标就是彻底解决TI等美国芯片巨头的技术垄断。同时逐步实现模拟电源芯片的全面数字化。
充电头网总结
MERCHIP水芯电子M12269作为业界第一颗获得PD3.1双向认证的电源SOC芯片,且是目前行业唯一支持CCA三口双向快充140W PD3.1升降压的SOC芯片,芯片的集成度非常高,支持的功能也不容忽视。支持客户二次开发。芯片的CCA三口都支持快充,其中芯片两个C口都支持PD3.1协议的28V/5A固定PDO和15~28V@5A的AVS功率输出。M12269还集成除常规单元以外的环路补偿、双路USB Type-C接口和PD3.1协议以及显示接口。还可根据接入设备的功率请求,自动匹配最优的电压和电流输出。该芯片可以适用于各种于多口双向快充产品的开发与应用。
MERCHIP水芯电子发展速度非常快,仅在2022年就研发了多款新品和进行了多轮融资,并获Baseus倍思战投,且和倍思合作推出了多款PD3.1快充数字电源芯片及各种可靠的快充方案,几乎涵盖了所有快充配件细分领域。水芯电子能够提供多种方案供厂商选择,离不开他们深厚的技术储备。可方便厂商快速开发出新的快充产品,同时节省厂商大量的研发时间、材料、资金的投入,减少不必要的电子垃圾产生和加快产品上市。